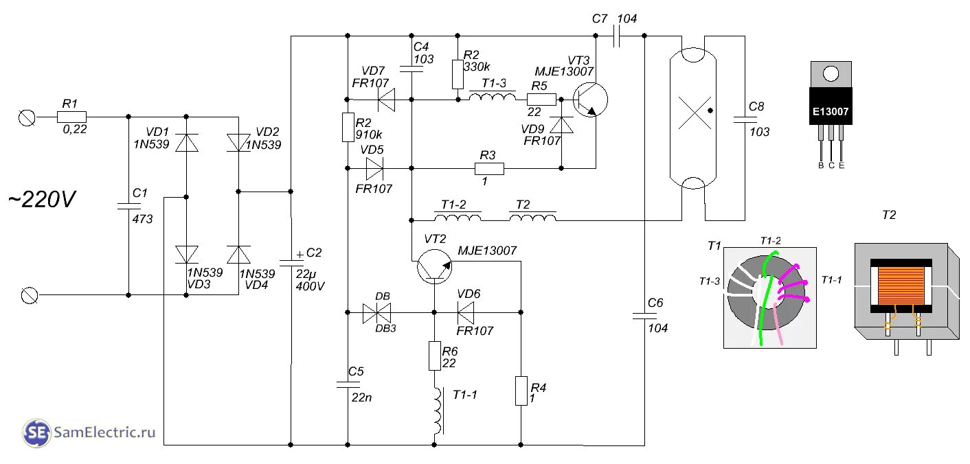
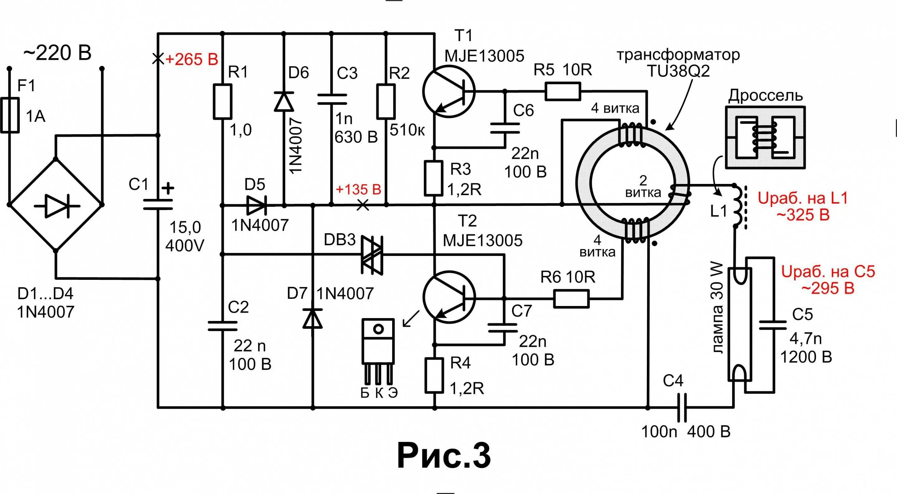
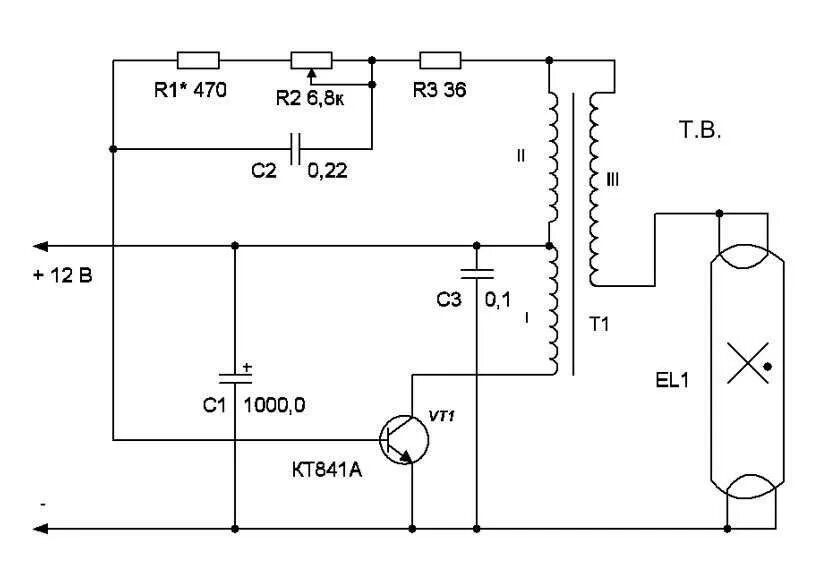
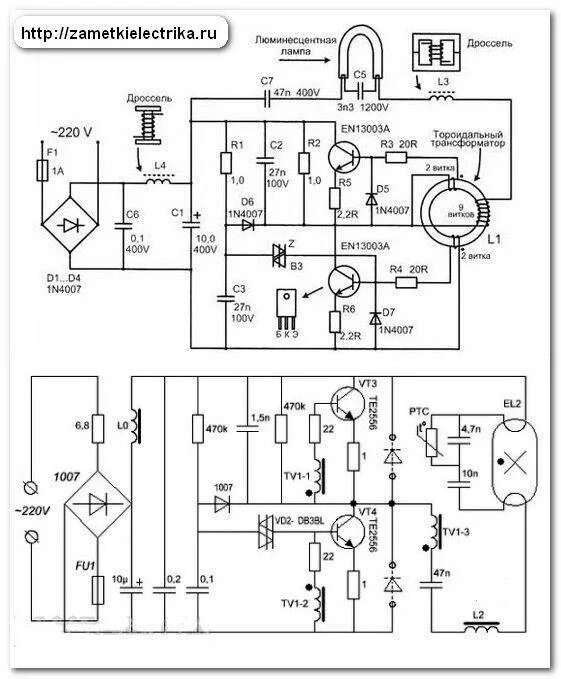
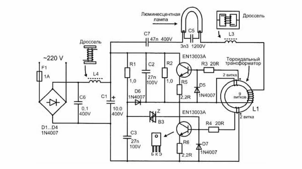
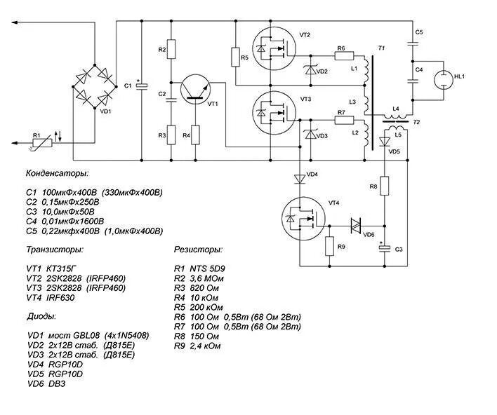
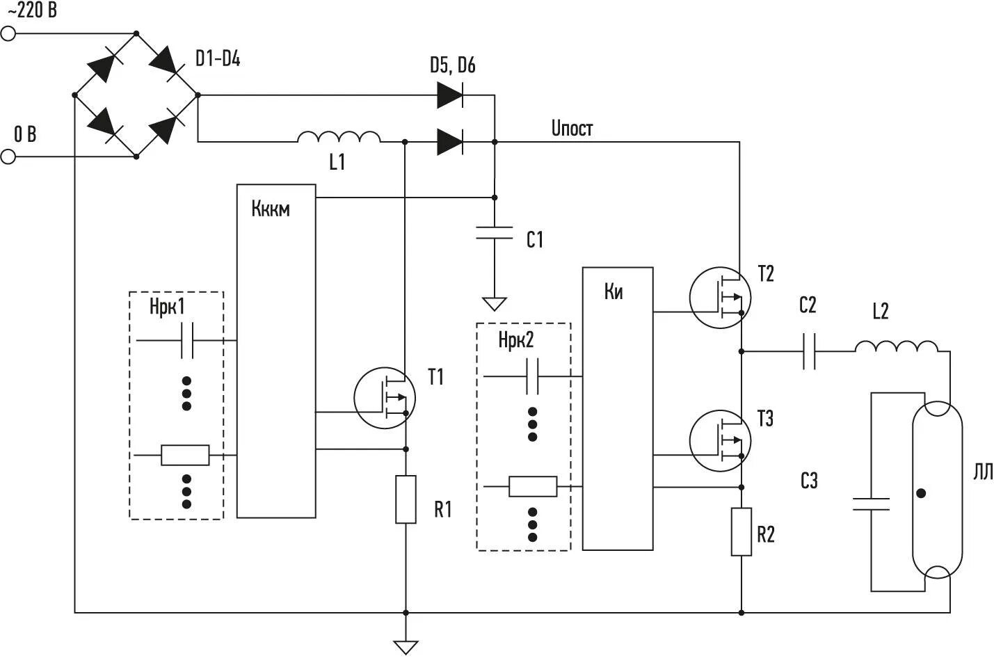
Электронные схемы люминесцентных ламп