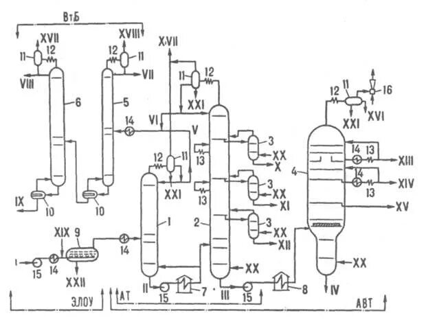
Фракции авт