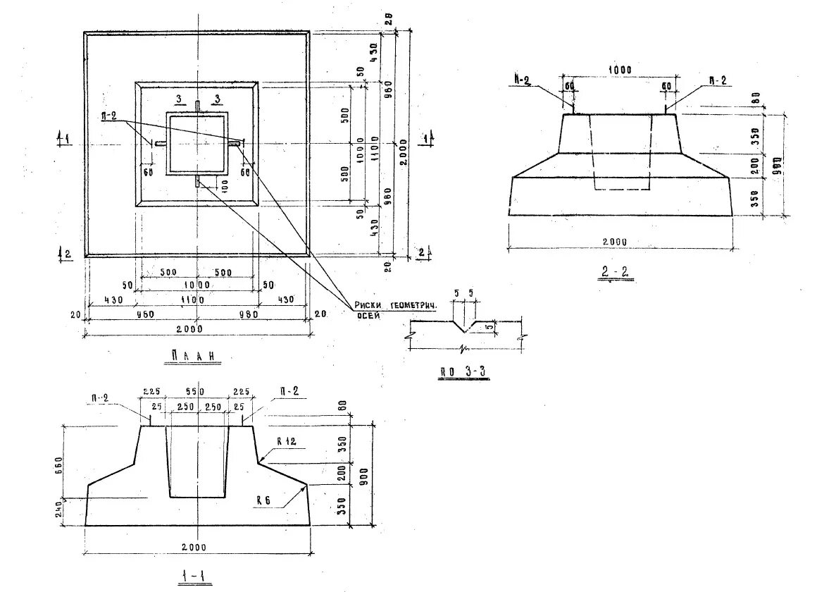
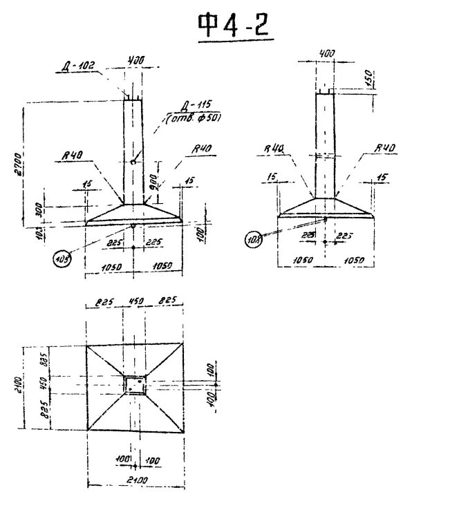
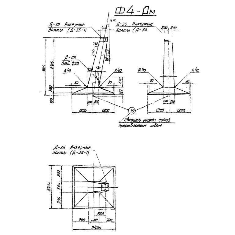
Фундамент ф 4