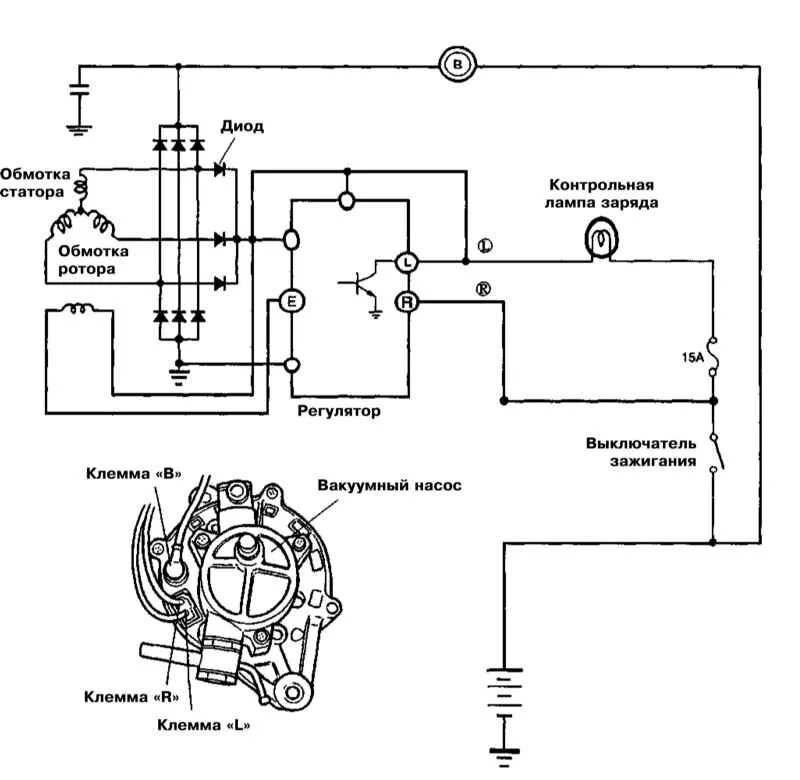
Генератор 24в схема