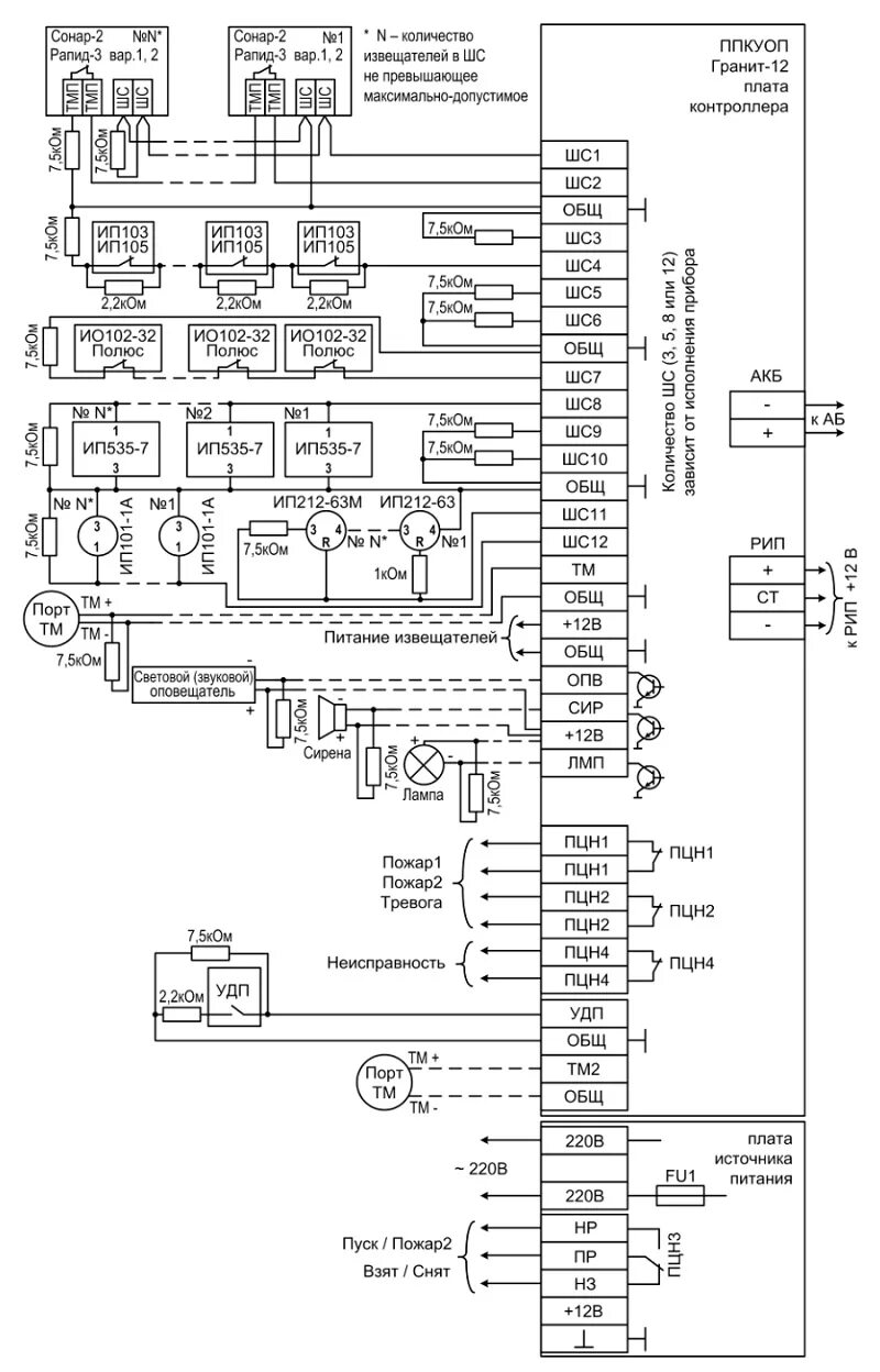
Гранит 3а