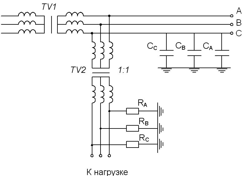
Использование разделительных трансформаторов