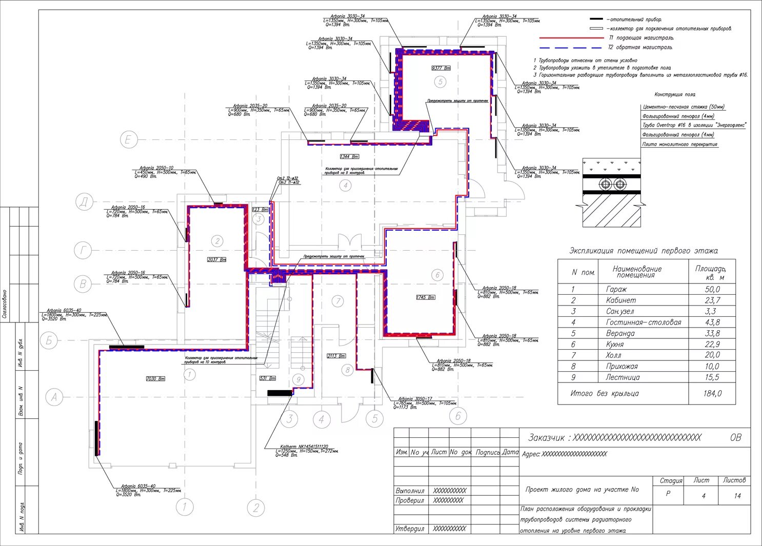
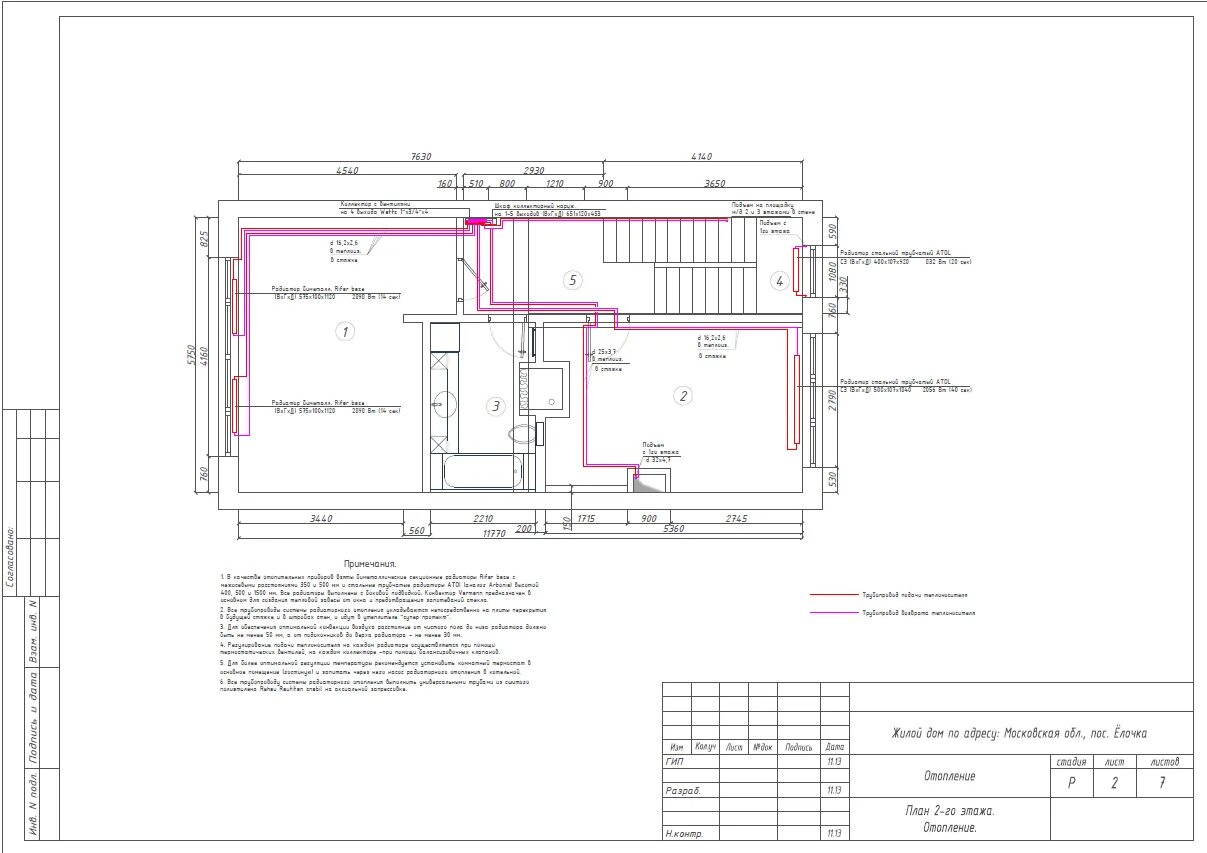
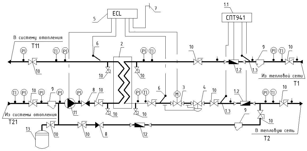
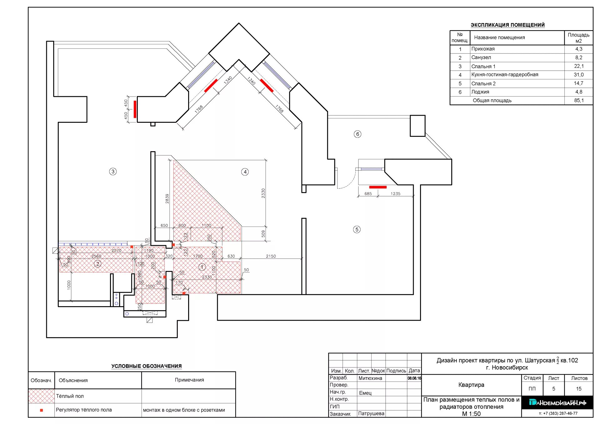
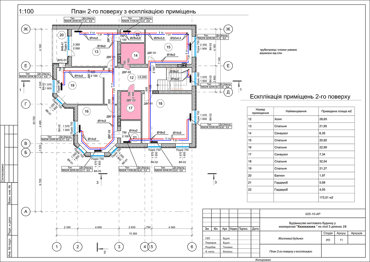
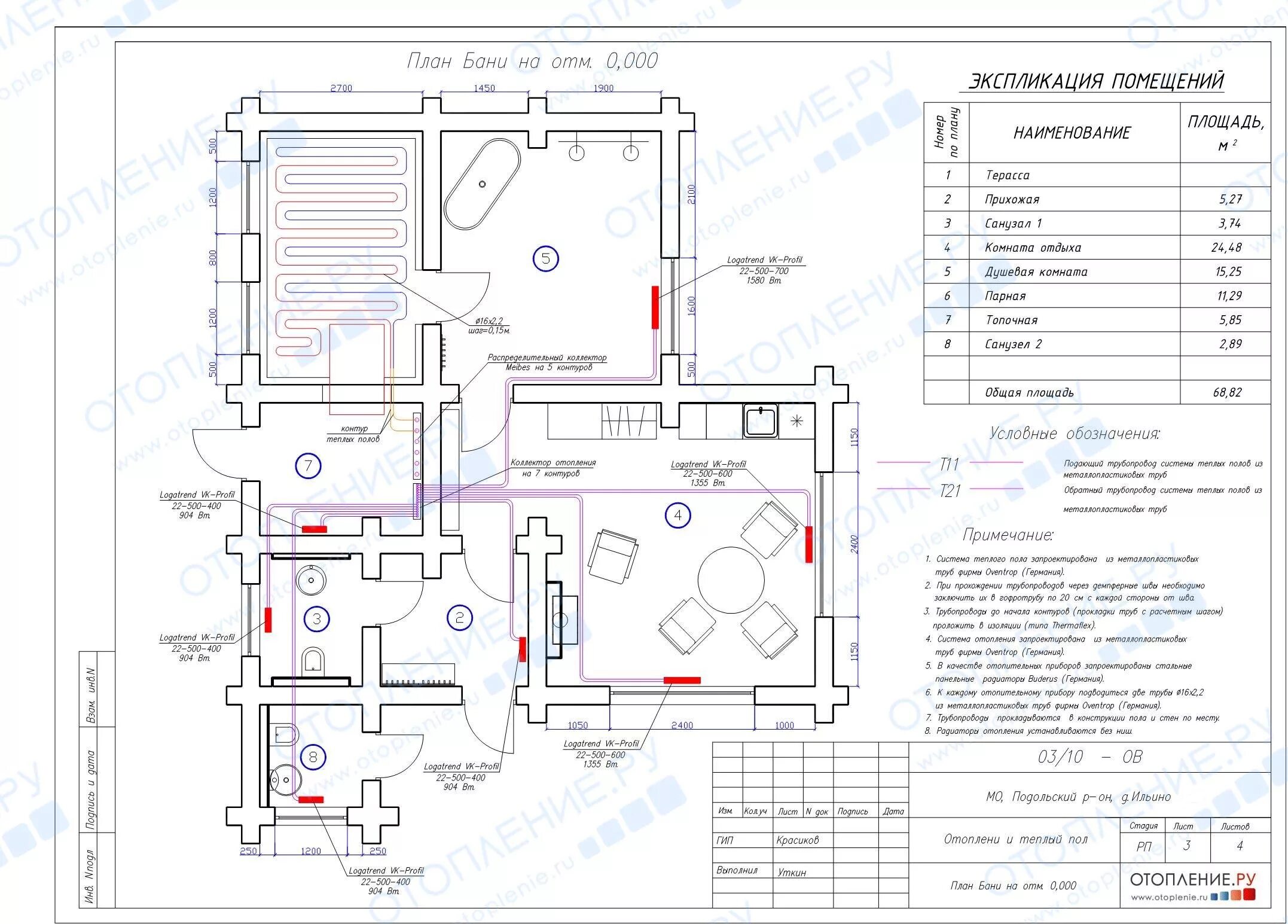
Как обозначается отопление