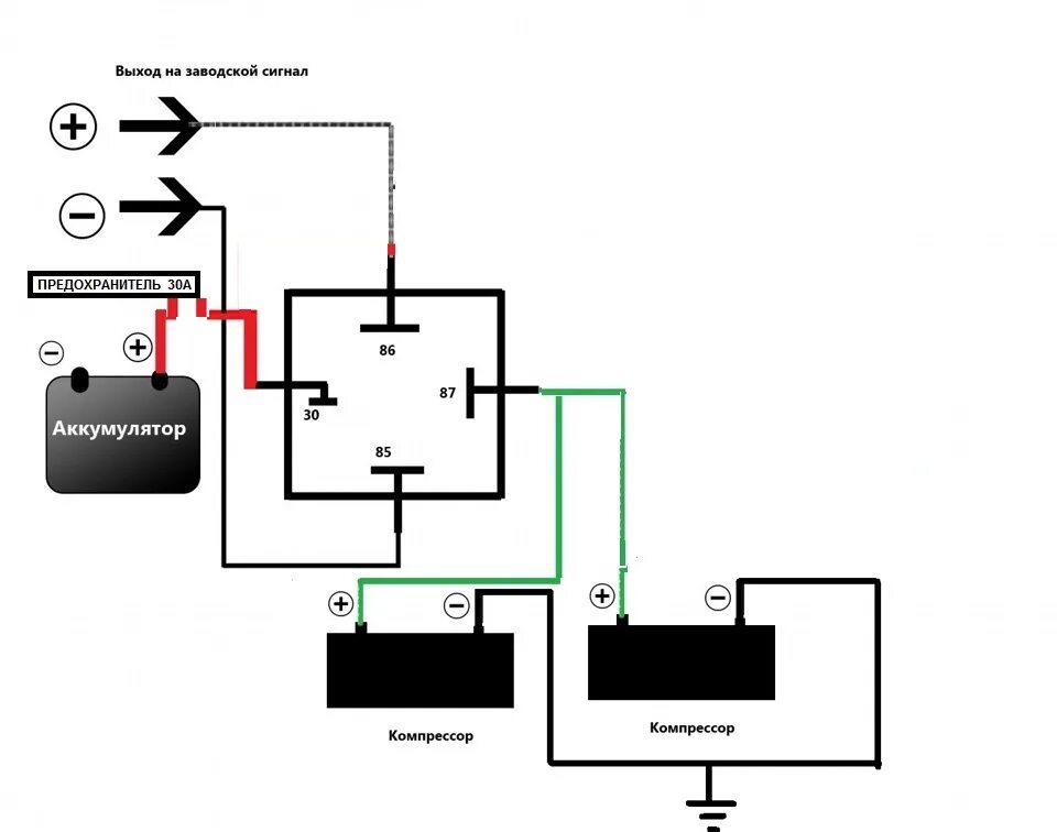
Как подключить 2 компрессора