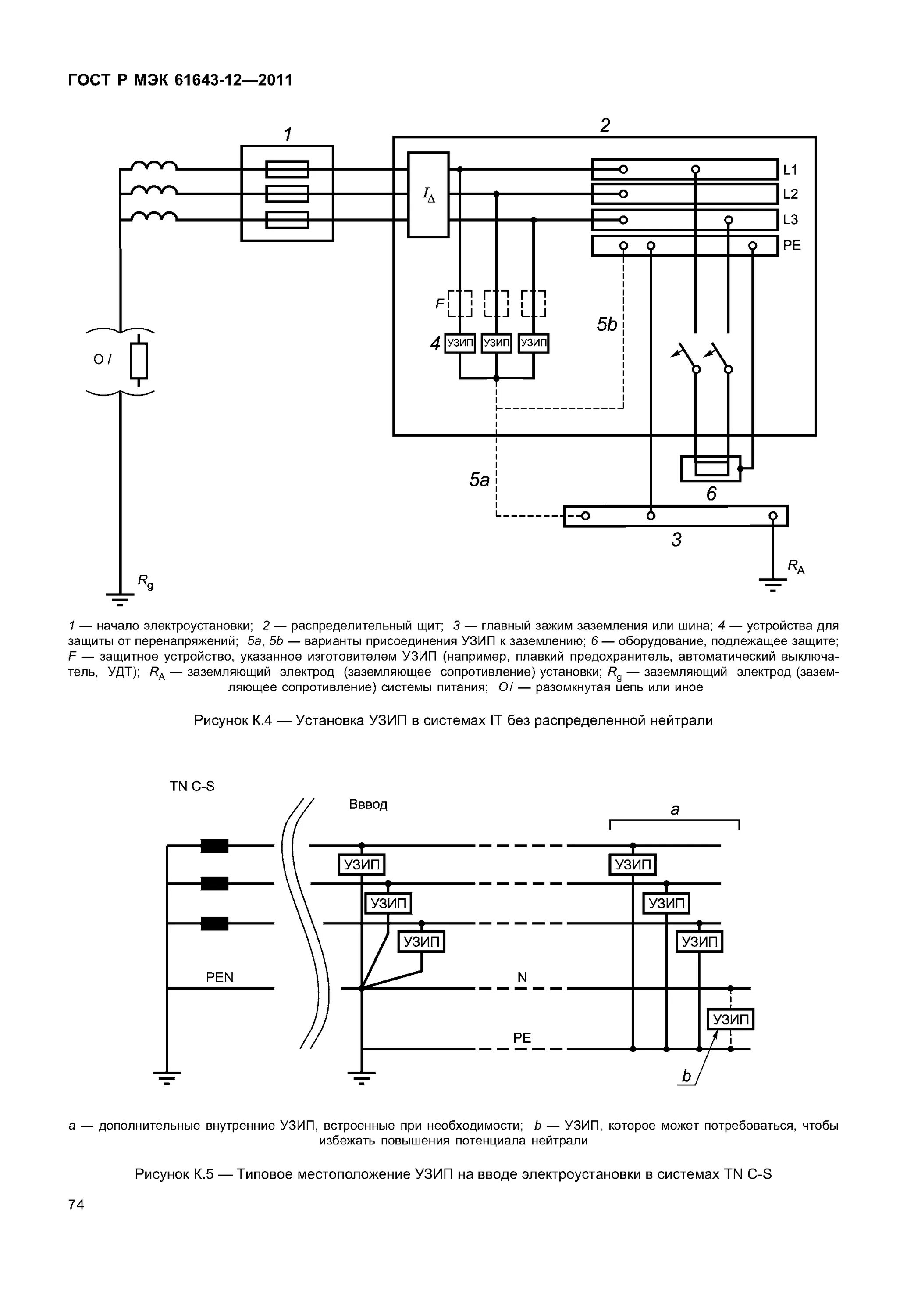
Какой узип