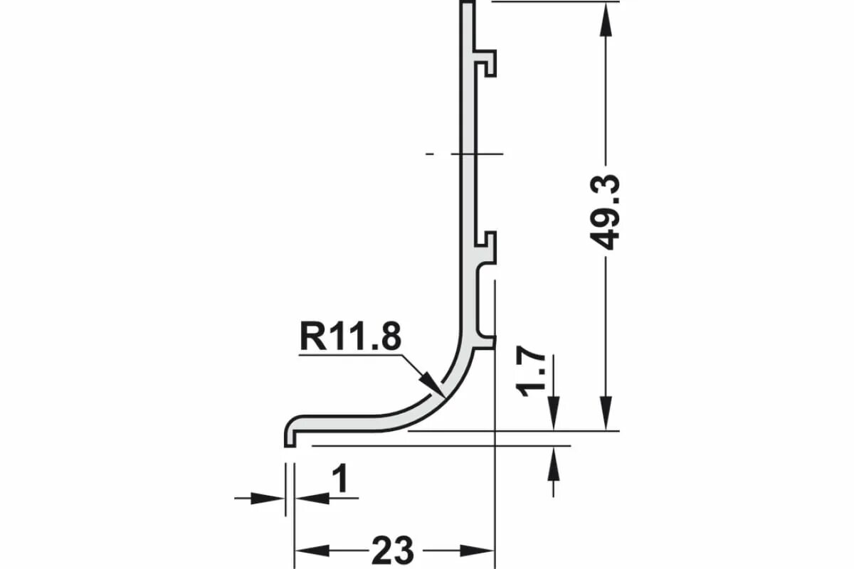
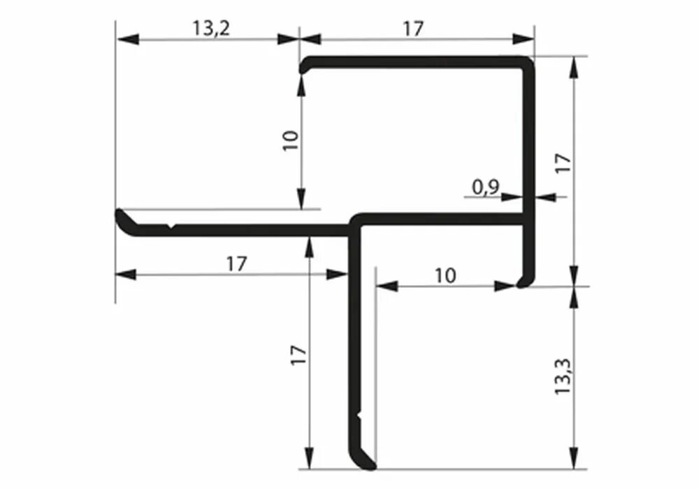
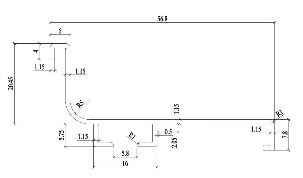
L профиль размеры