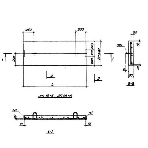
Лп 1 5