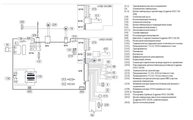
Ошибка f28 на котле protherm