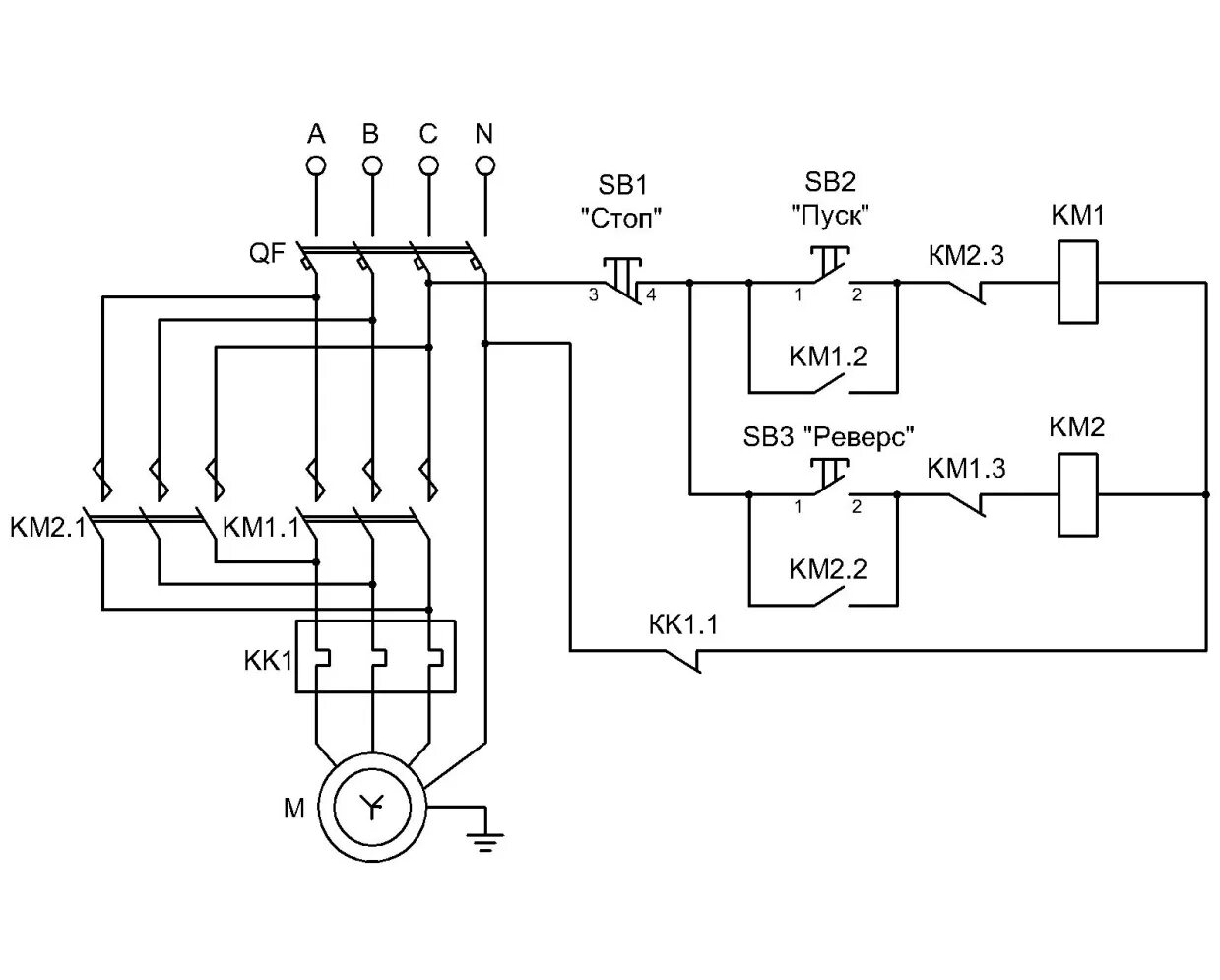
Подключить реверс пускателя