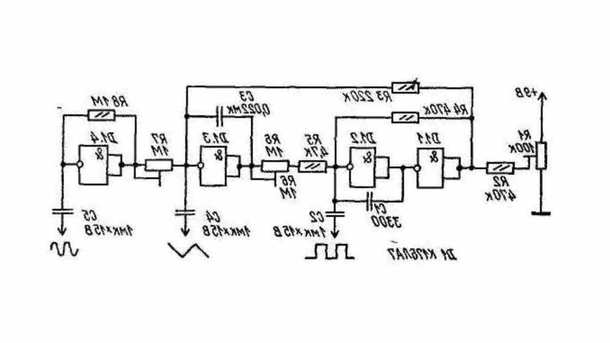
Простая схема генератора сигналов