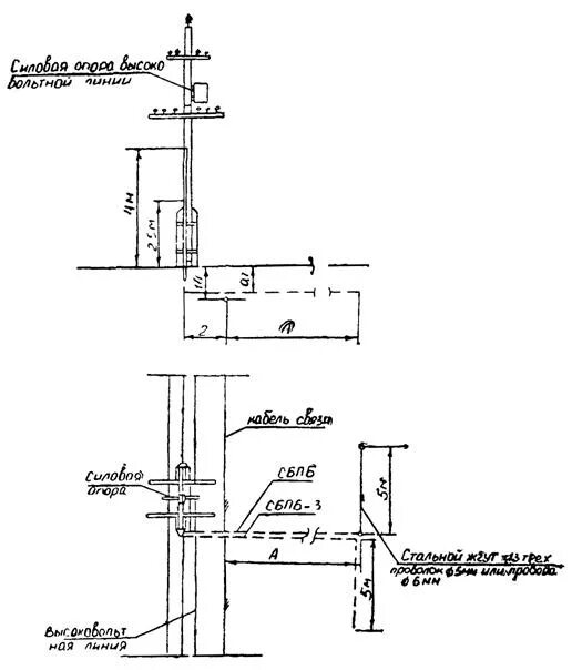
Пуэ установка опор