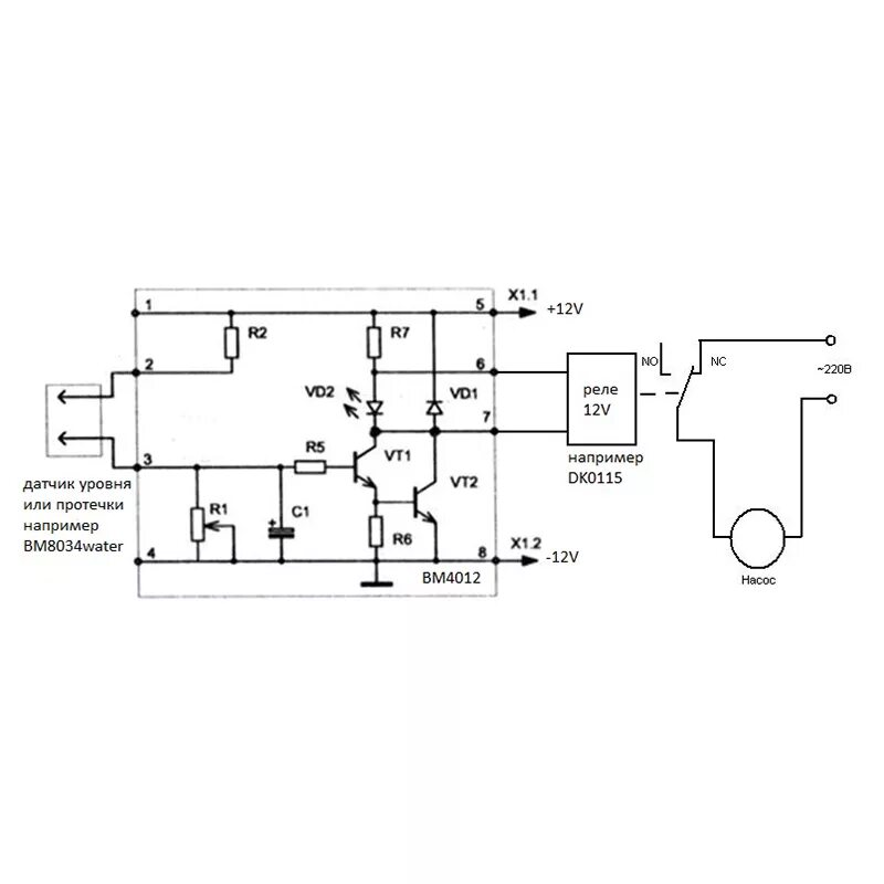
Реле протечки