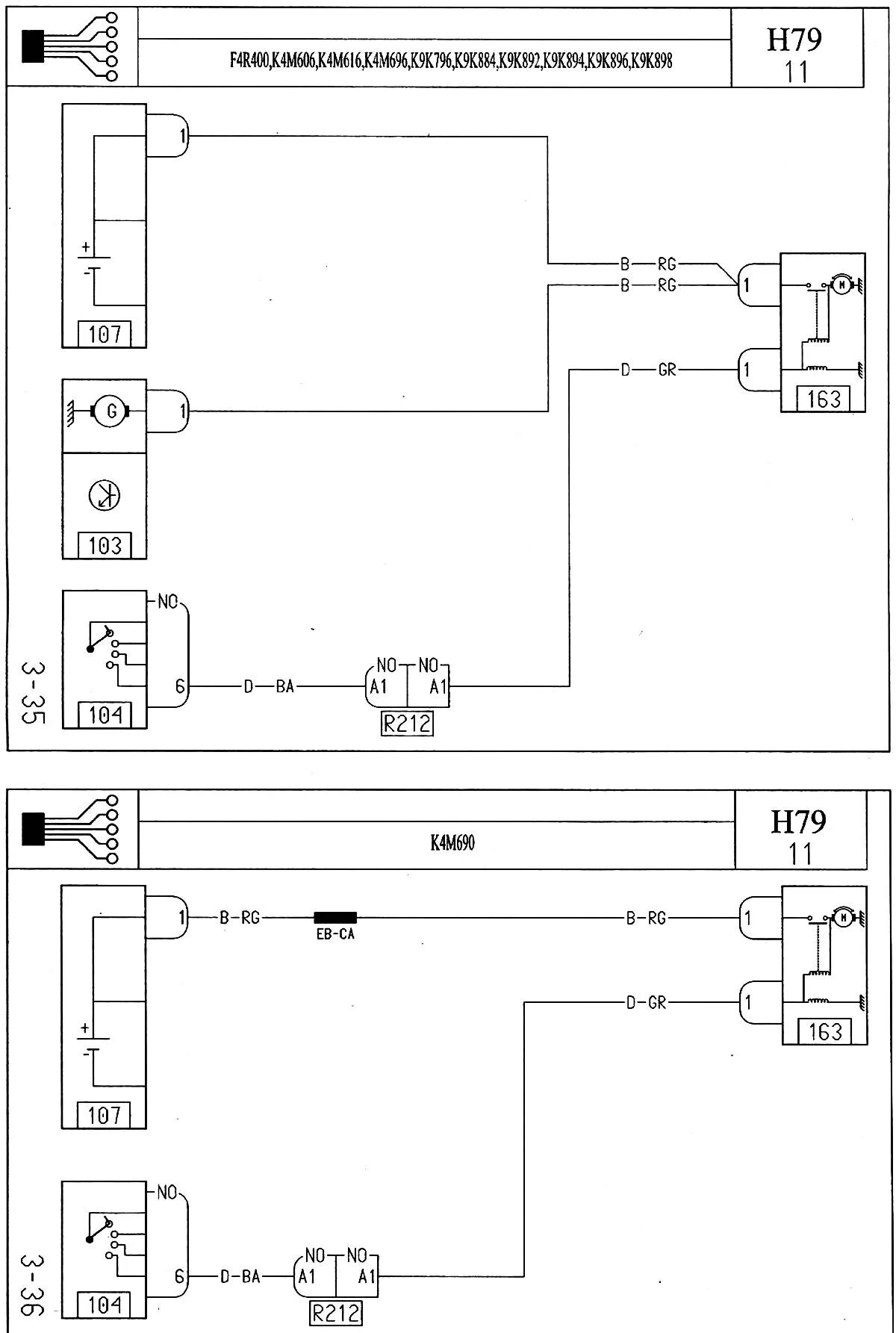
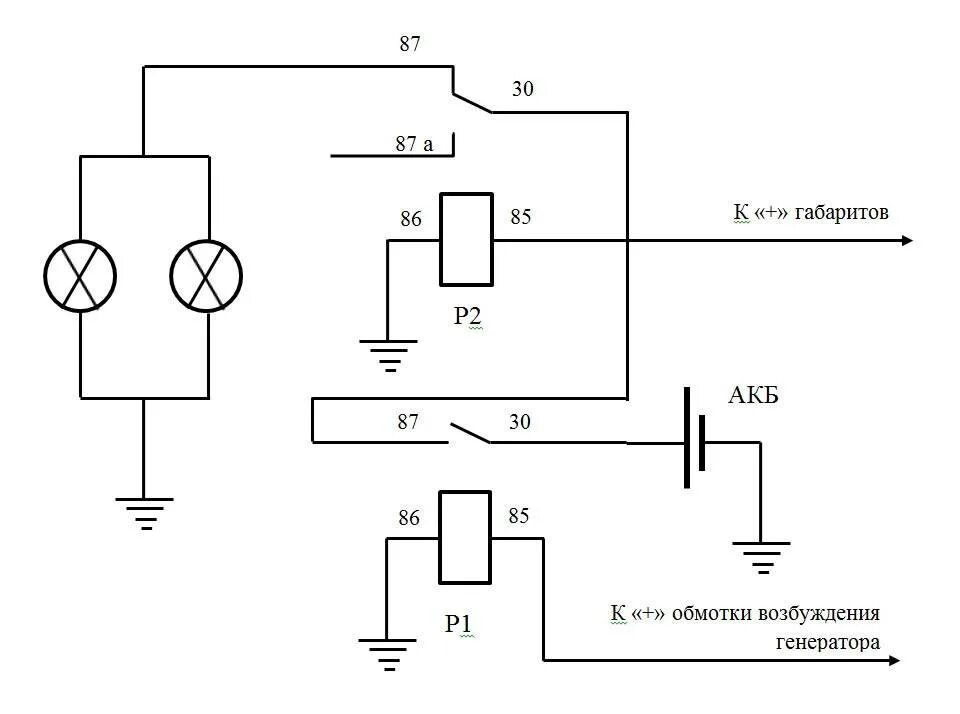
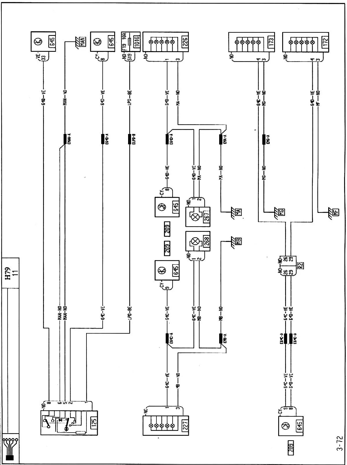
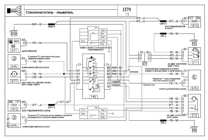
Рено дастер схема генератора