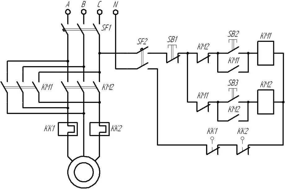
Реверс c