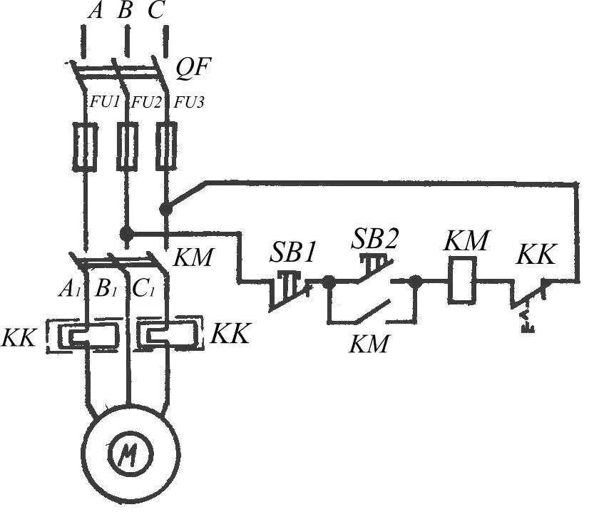
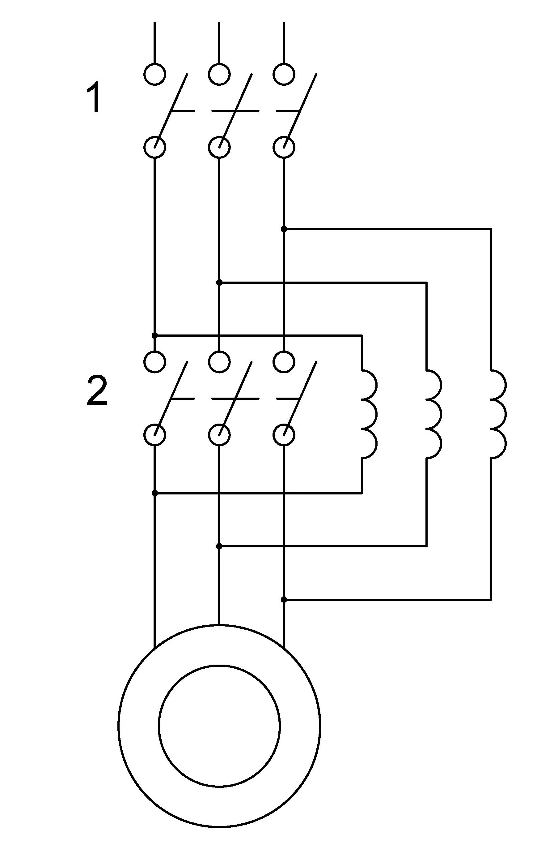
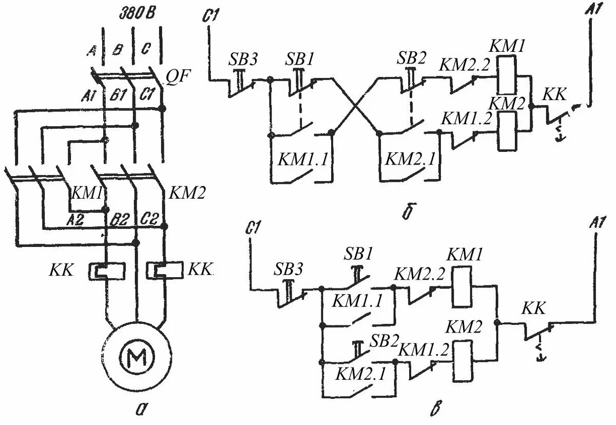
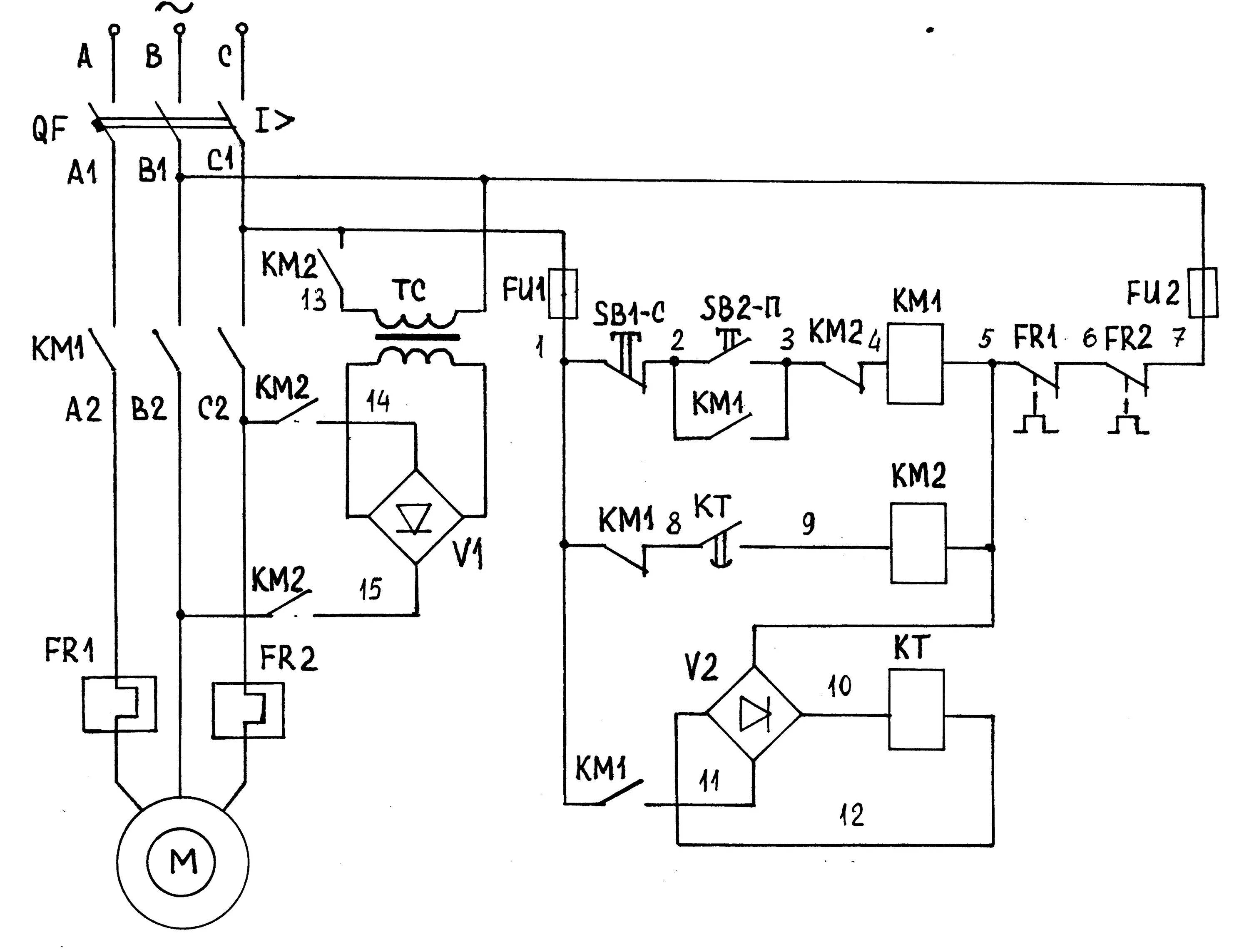
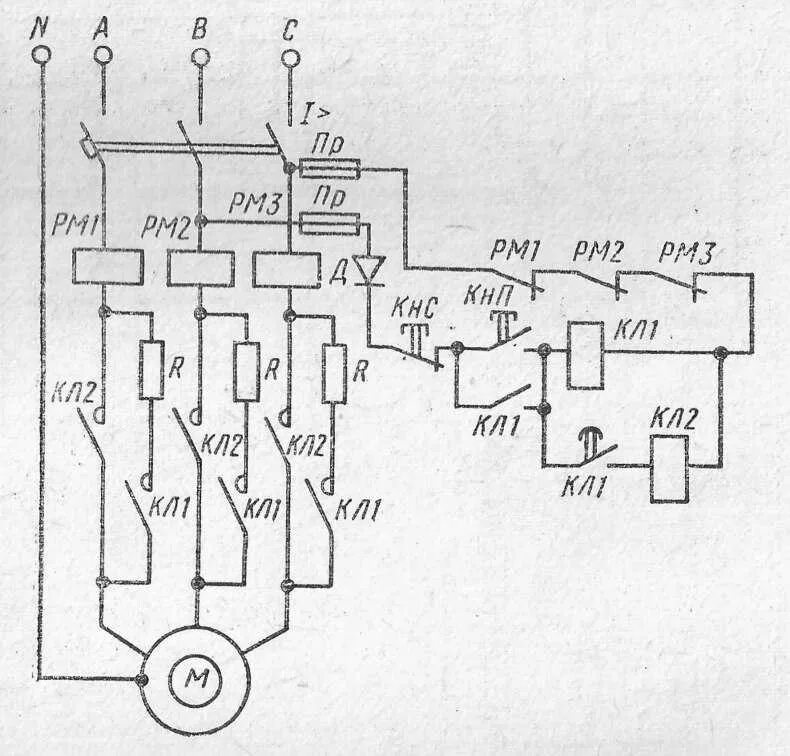
Схема асинхронного двигателя