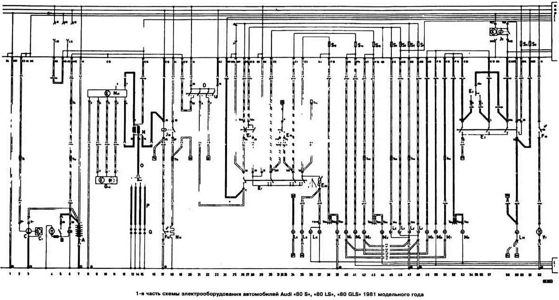
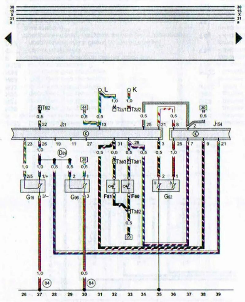
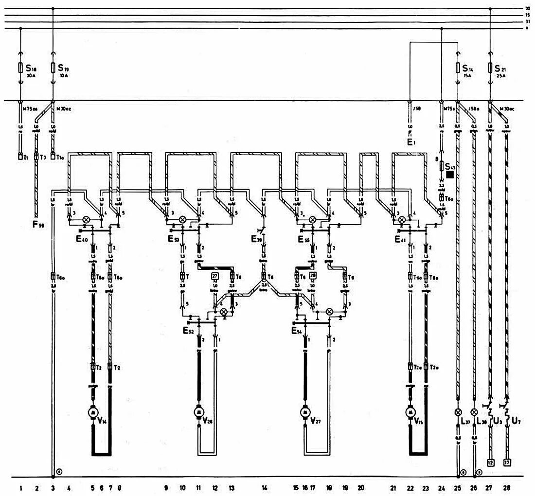
Схема ауди 80 б4 2.0