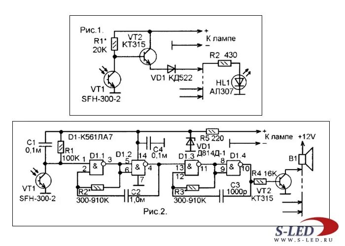
Схема контроля ламп