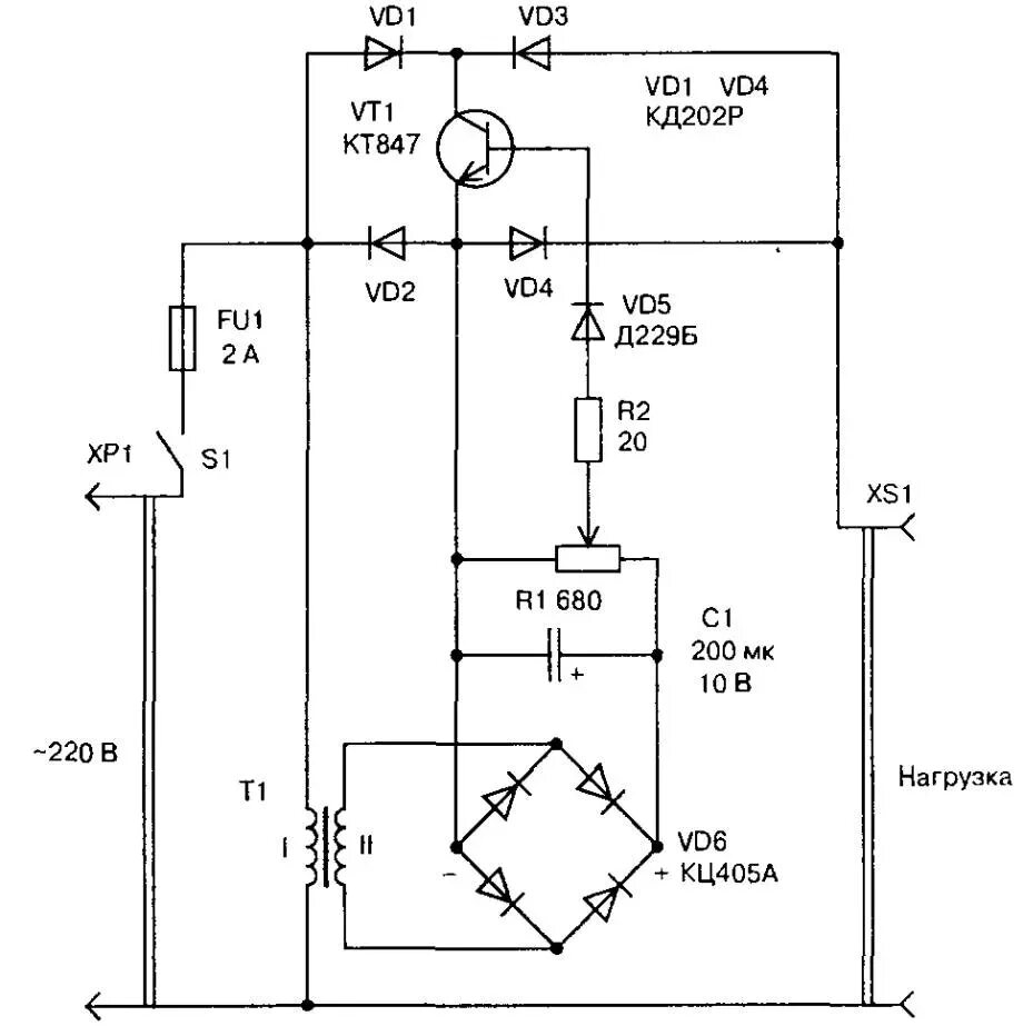
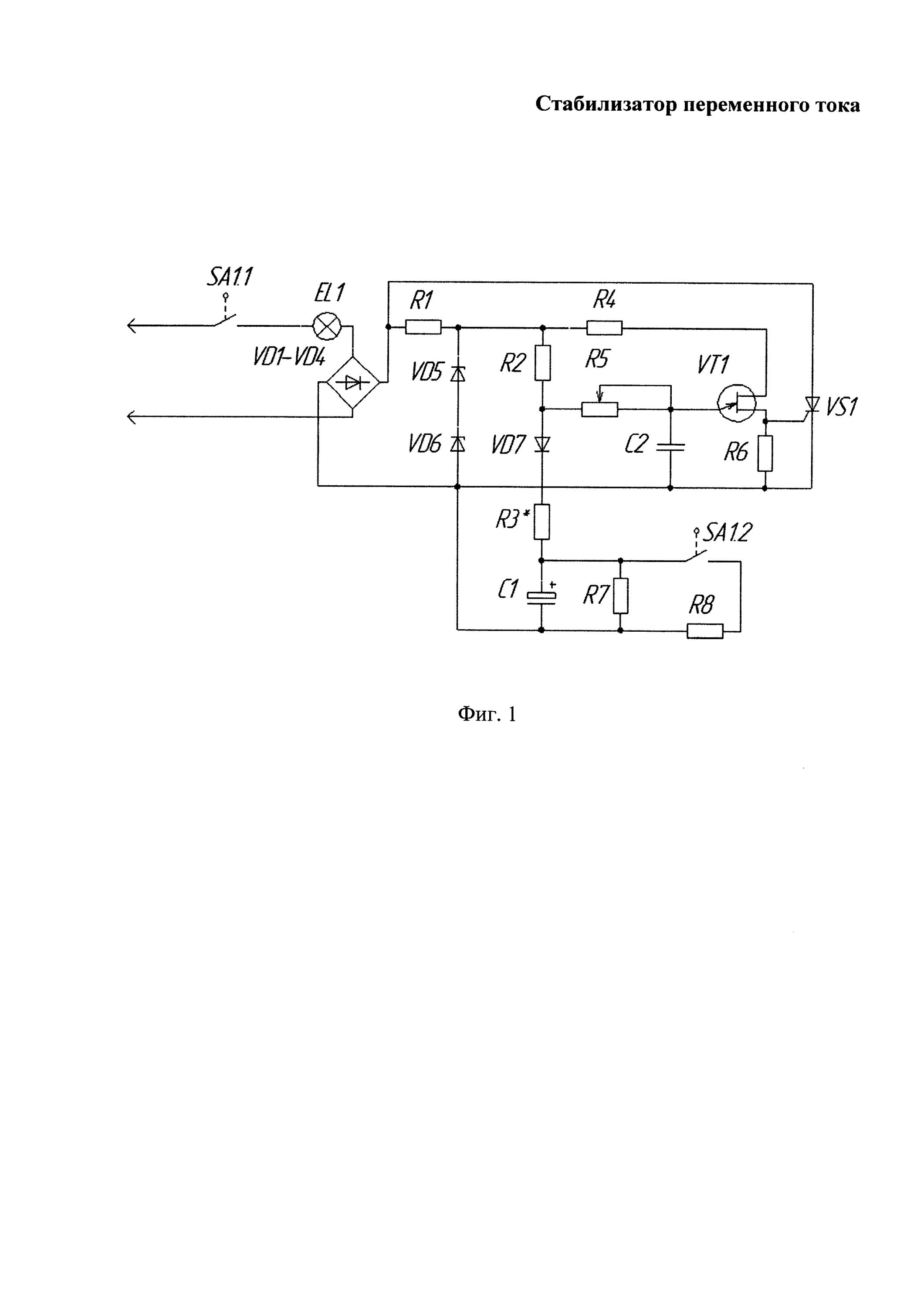
Схема переменного напряжения