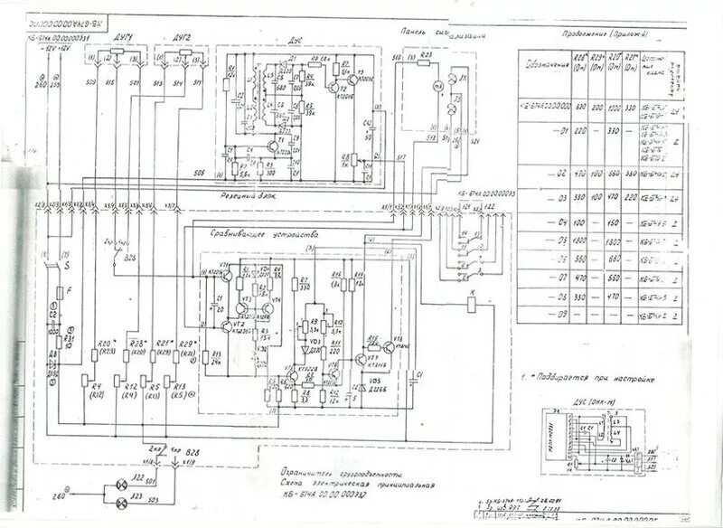
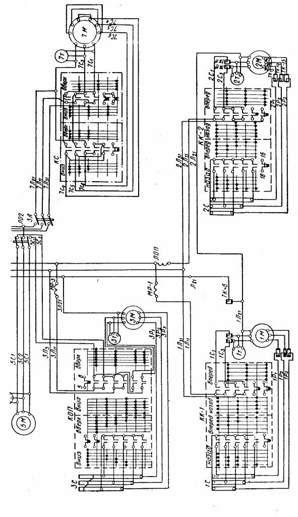
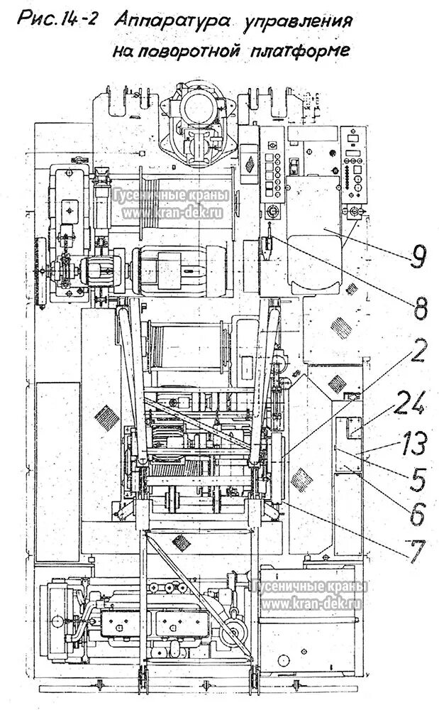
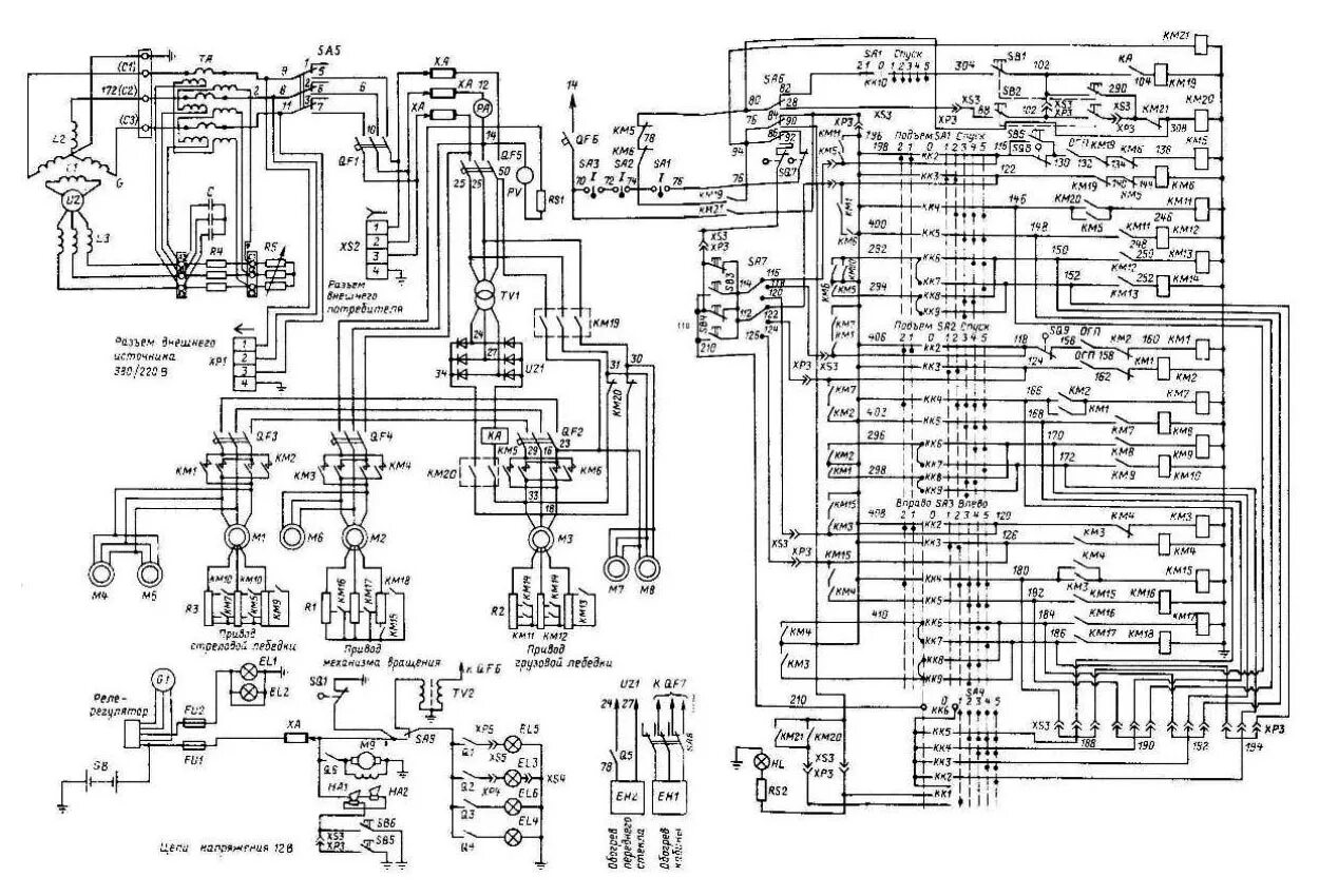
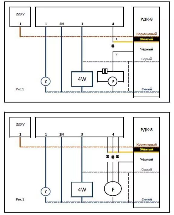
Схема рдк