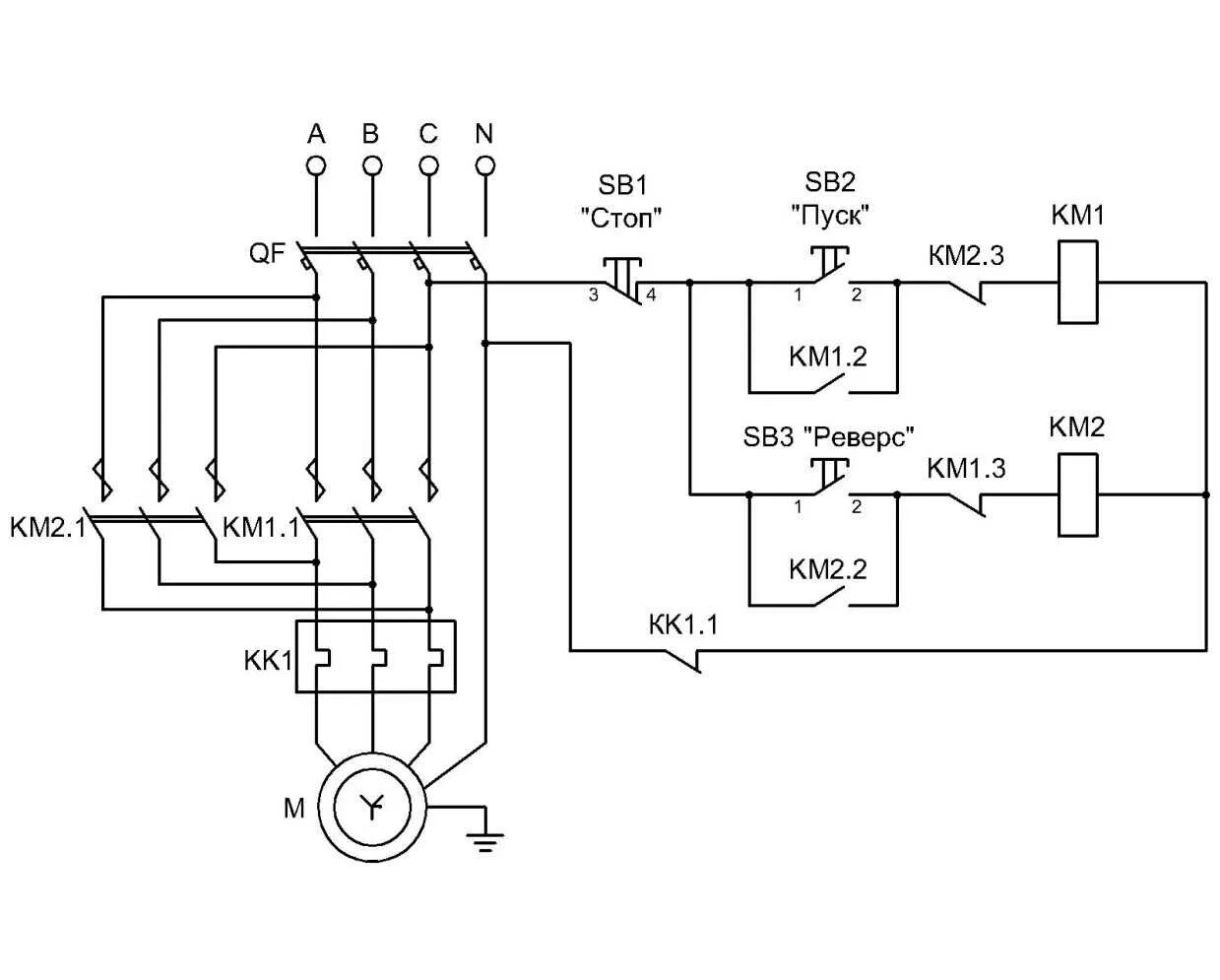
Схема реверса пускателя