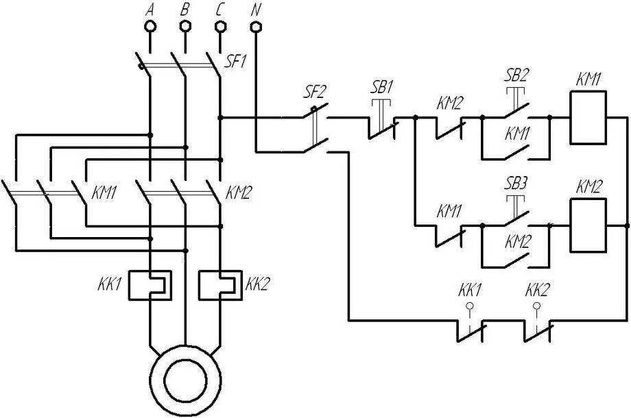
Схема реверсивного управления магнитного пускателя