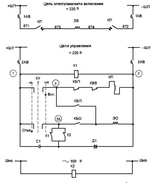
Схема управления выключателя