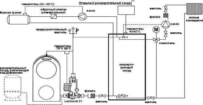
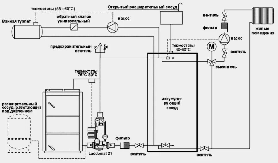
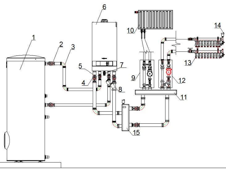
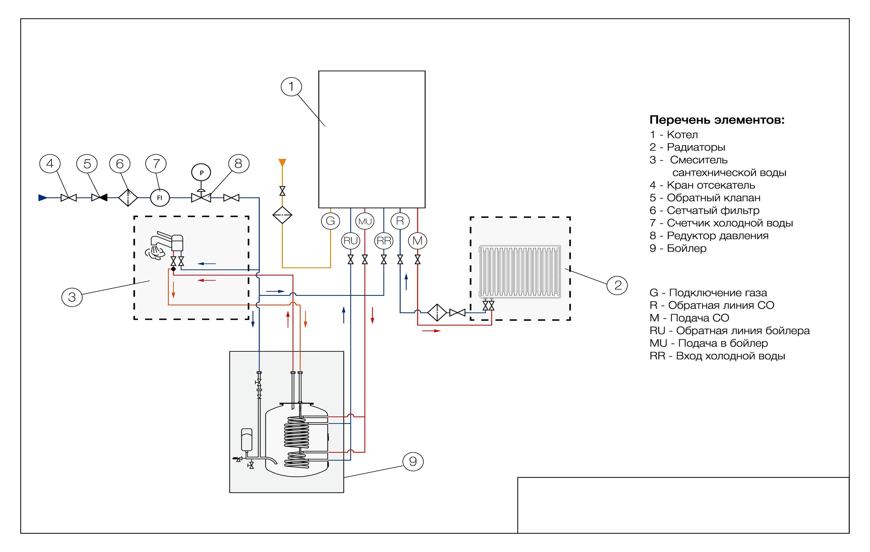
Схема установки газового котла