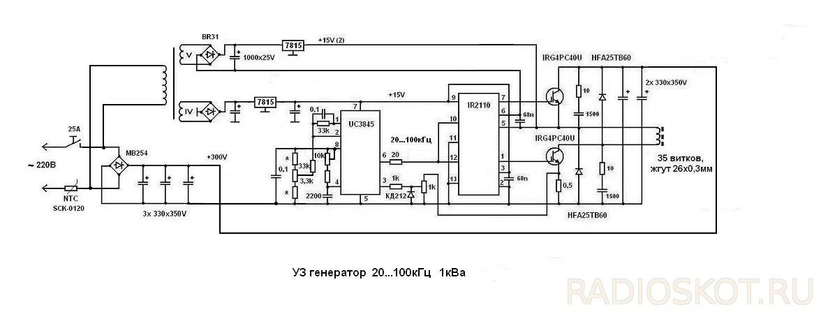
Схема уз