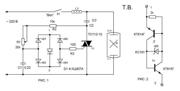
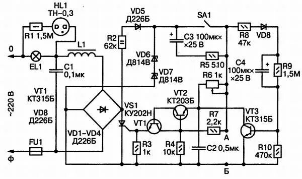
Схемы регуляторов ламп