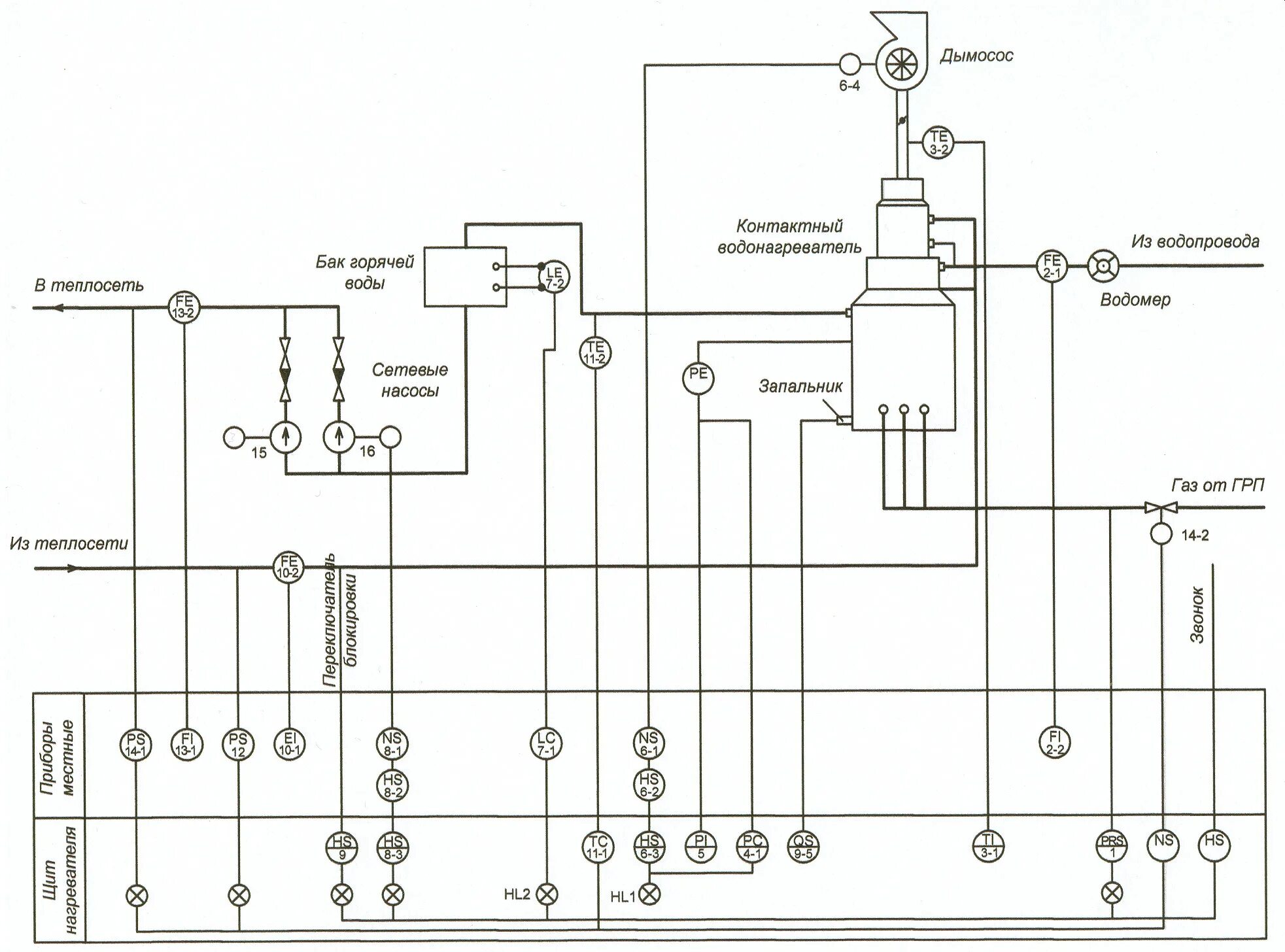
Система автоматического регулирования котла