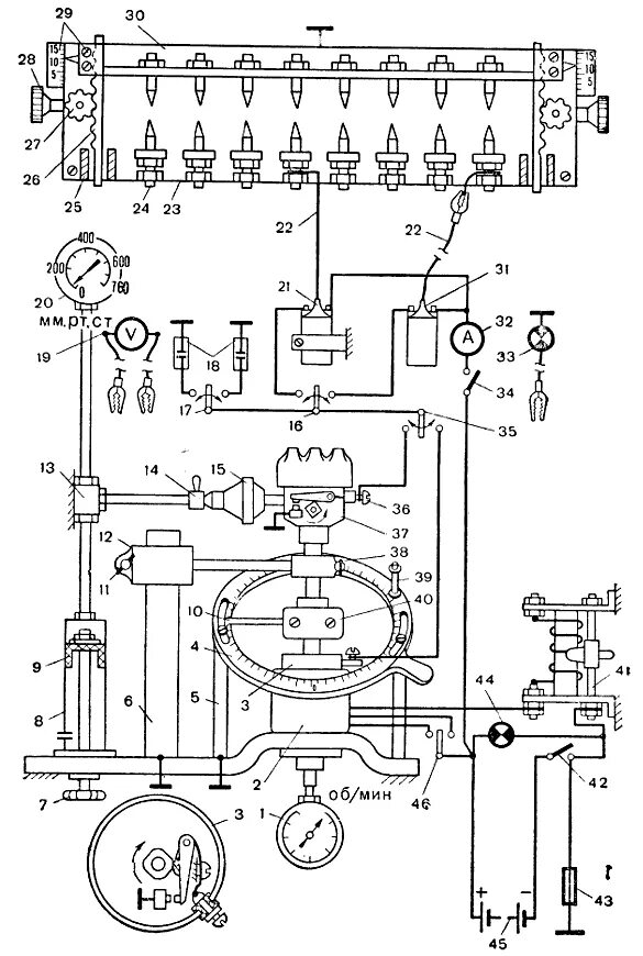
Стенд генератора схема