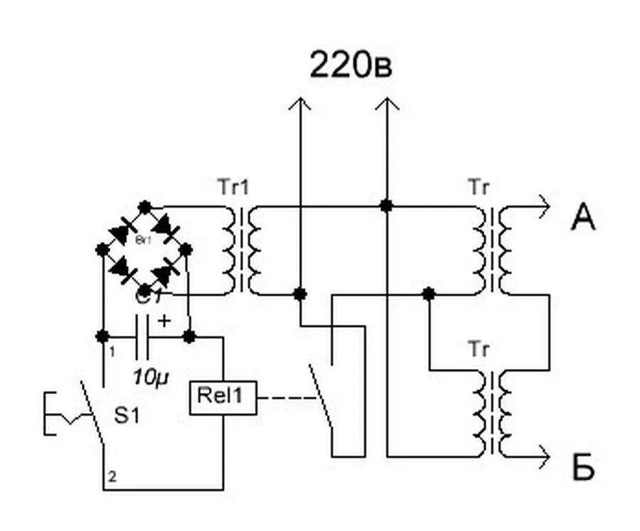
Точечный трансформатор своими руками