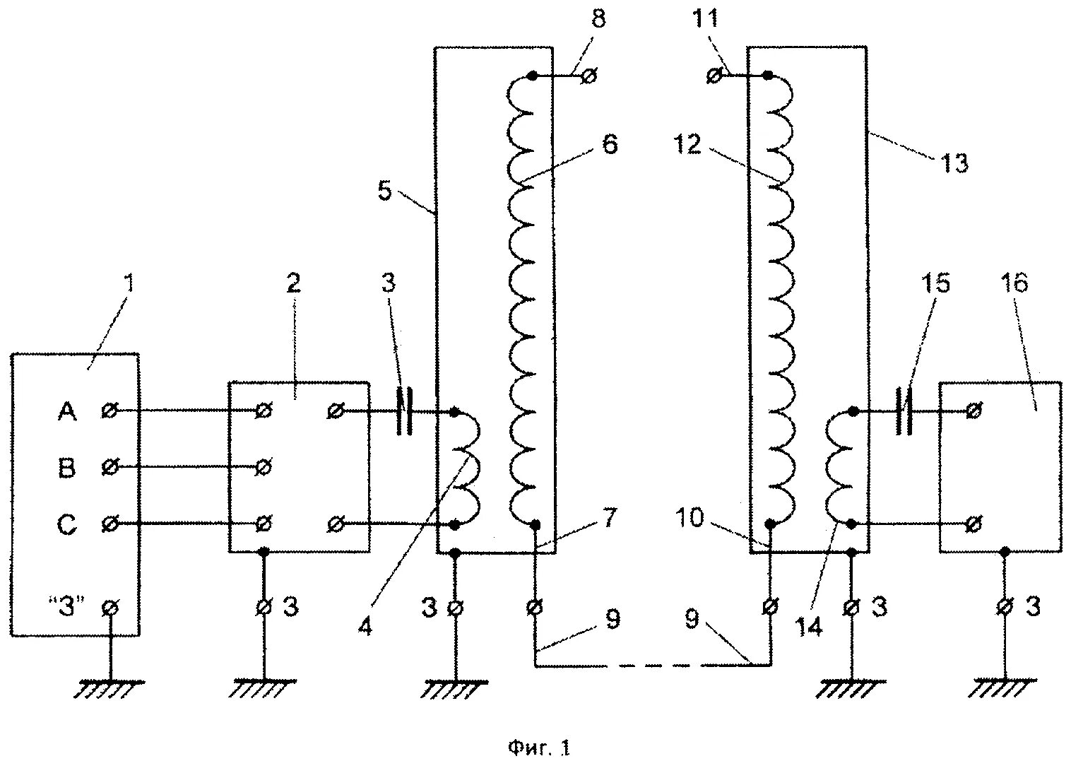
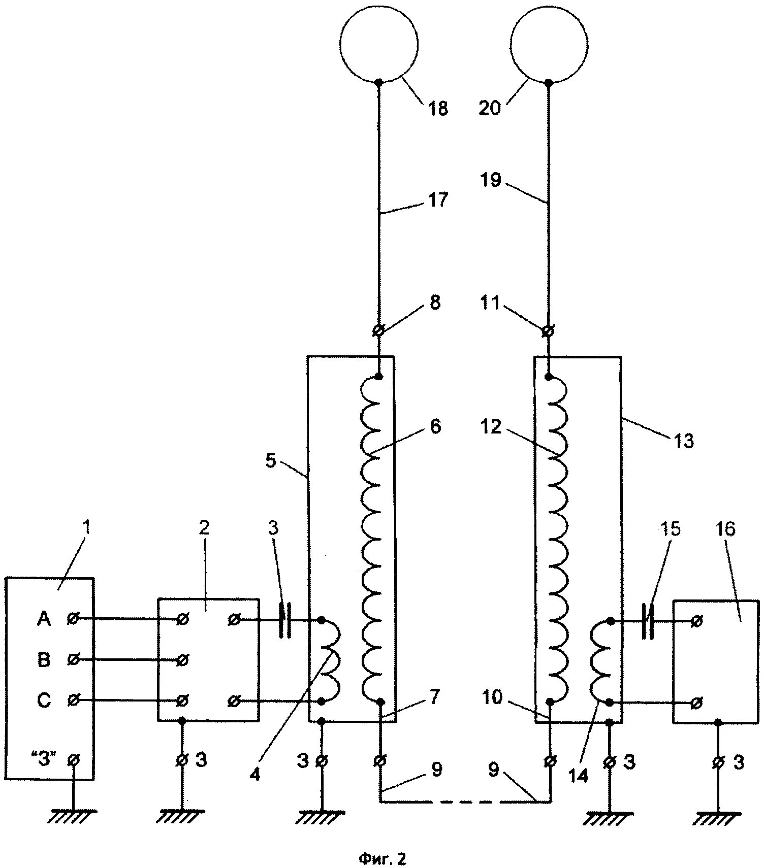
Трансформатор передача энергии