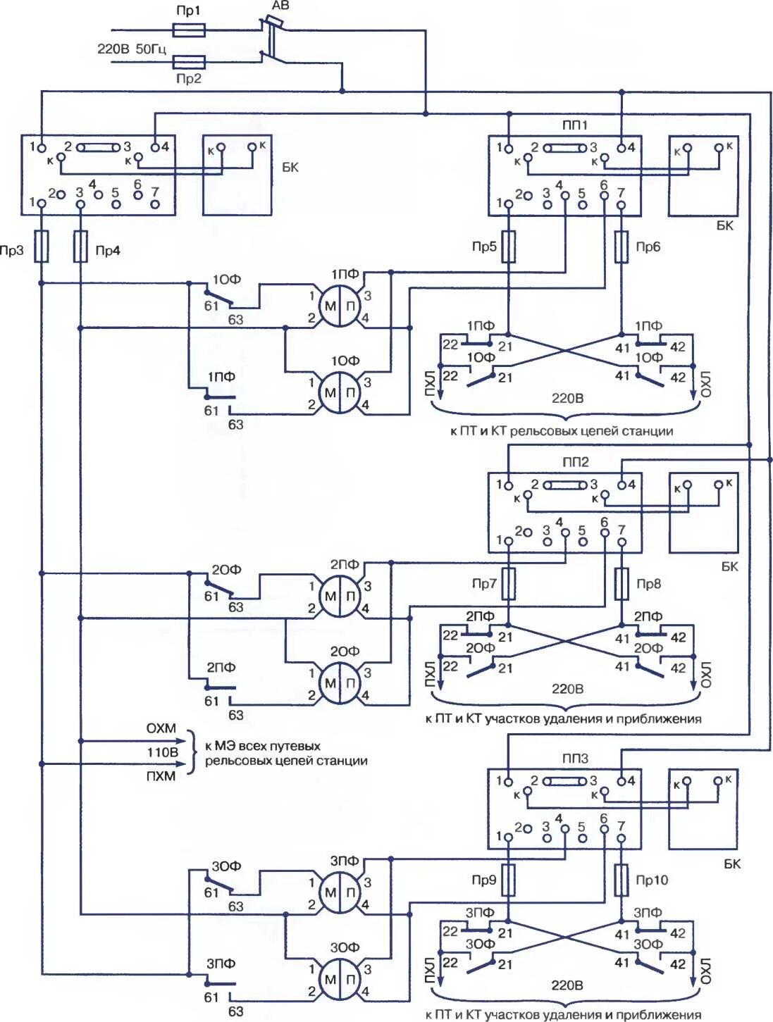
Устройство рц