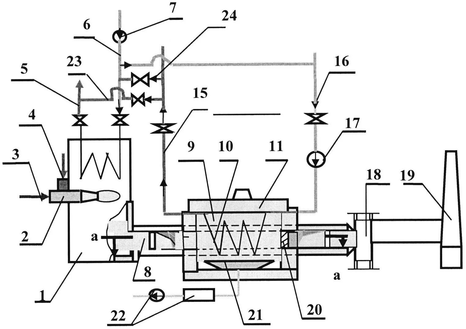
Утилизатор тепла