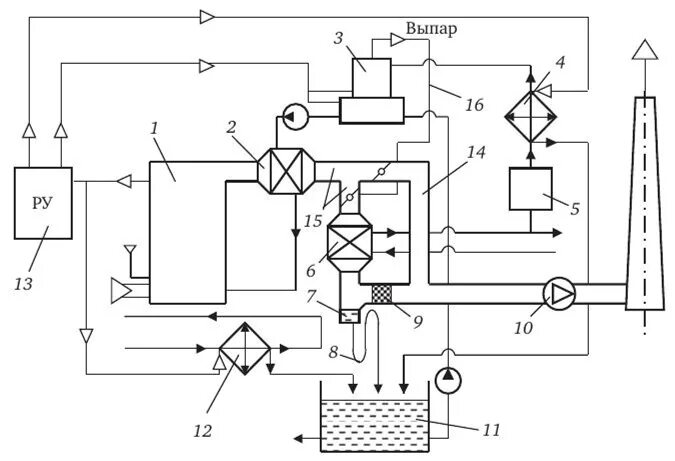
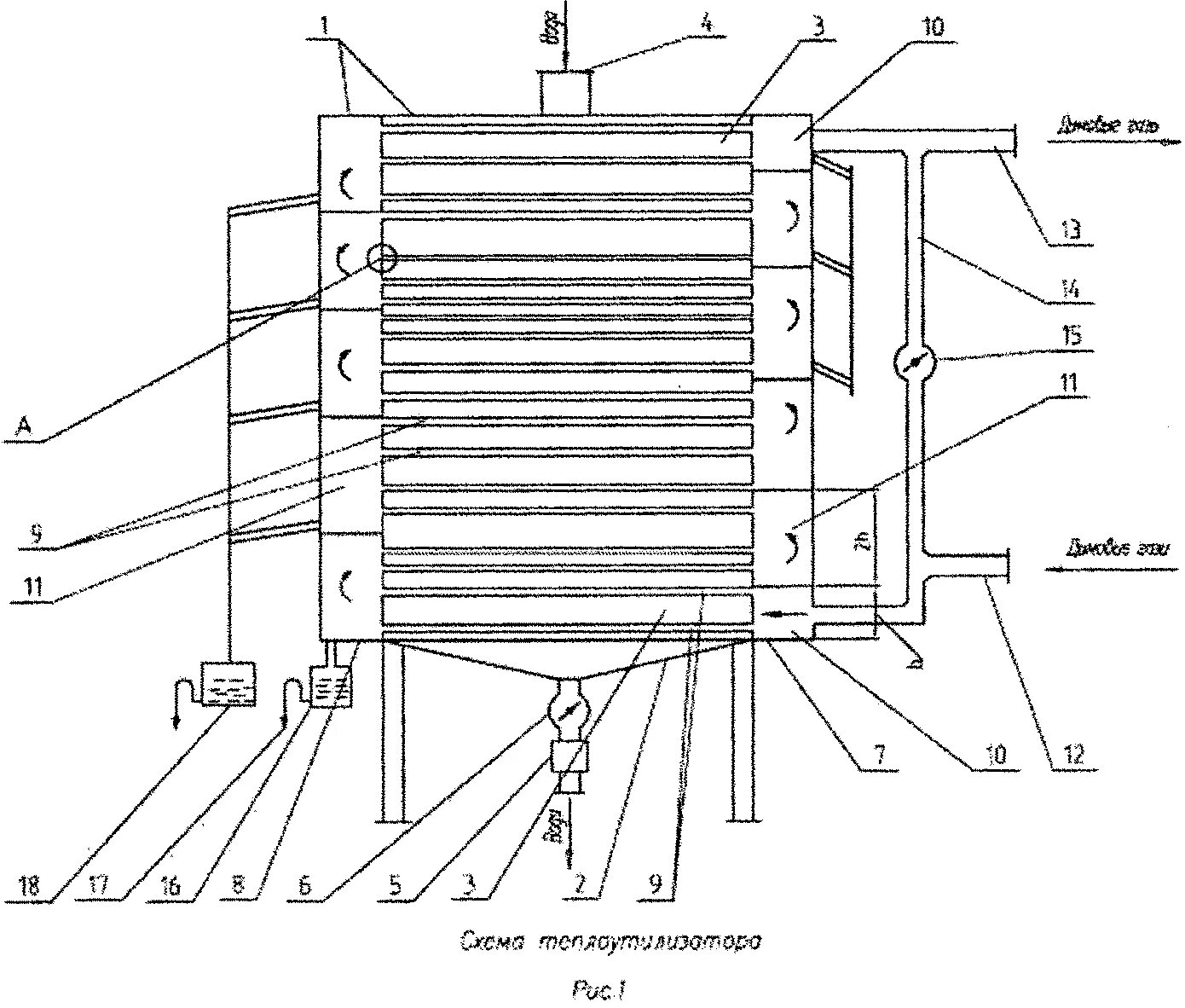
Утилизатором теплоты