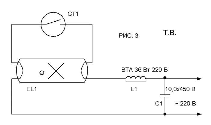
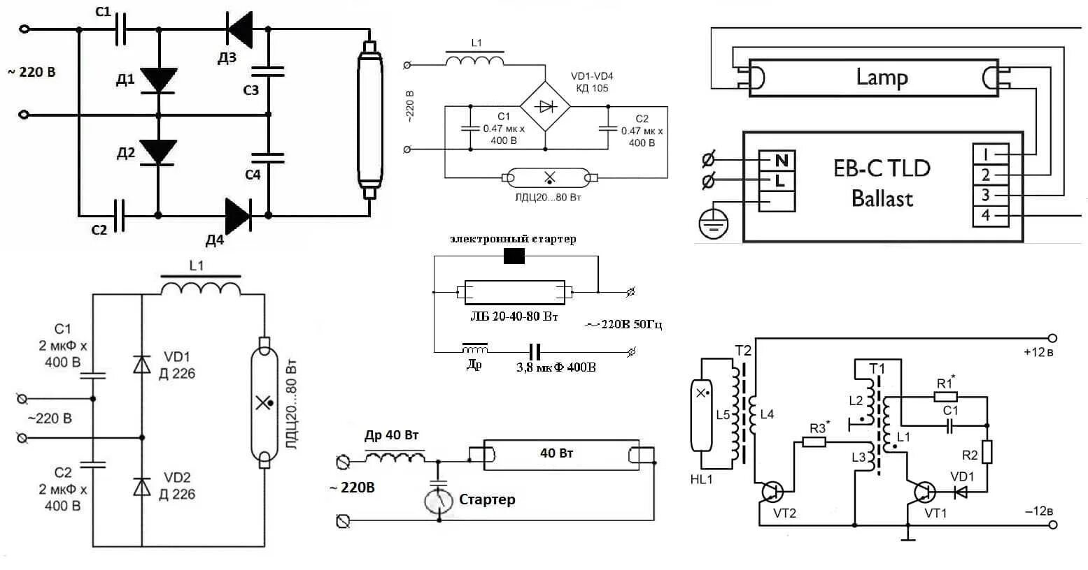
Включение ламп дневного света